Magna Concursos

Foram encontradas 35 questões.

Acerca do histórico e do perfil institucional do IFPR, conforme consta do Plano de Desenvolvimento Institucional do IFPR, é correto afirmar que o IFPR:
 

Provas

Questão presente nas seguintes provas
2730128 Ano: 2023
Disciplina: Engenharia Mecânica
Banca: UFPR
Orgão: IF-PR
Qual das seguintes alternativas descreve uma desvantagem do uso de automação eletropneumática em processos industriais?
 

Provas

Questão presente nas seguintes provas
2730106 Ano: 2023
Disciplina: Engenharia Elétrica
Banca: UFPR
Orgão: IF-PR
Um motor de indução trifásico (MIT) 220 V, 60 Hz, 6 polos, ligado em Y, possui os seguintes parâmetros elétricos referentes ao circuito equivalente por fase, como pode ser visto na figura a seguir, em que:
R1 = 0,4 Ω X1 = 0,6 Ω R2 = 0,15 Ω X2 = 0,3 Ω Xmag = 15 Ω

Enunciado 3461113-1

Em determinada aplicação, o MIT opera com 5% de escorregamento e I2 igual a 10 A. Considerando que as perdas totais de atrito, ventilação e rotacionais suplementares sejam de 120 W constantes, independentemente da carga, a potência de saída do motor é de aproximadamente:
 

Provas

Questão presente nas seguintes provas
2730105 Ano: 2023
Disciplina: Engenharia de Automação
Banca: UFPR
Orgão: IF-PR
Qual é a função de um atuador em um robô?
 

Provas

Questão presente nas seguintes provas
2730104 Ano: 2023
Disciplina: Engenharia de Automação
Banca: UFPR
Orgão: IF-PR
Qual é a principal diferença entre um sistema SCADA e um sistema PIMS em um ambiente industrial?
 

Provas

Questão presente nas seguintes provas
2730103 Ano: 2023
Disciplina: Engenharia de Automação
Banca: UFPR
Orgão: IF-PR

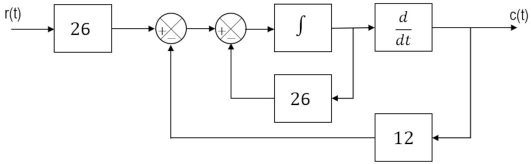
Considere o diagrama de blocos da figura a seguir.

Enunciado 3999658-1

A função de transferência \( \dfrac{C(s)}{R(s)} \) do sistema representado por esse diagrama é dada por:

 

Provas

Questão presente nas seguintes provas
2730102 Ano: 2023
Disciplina: Engenharia de Automação
Banca: UFPR
Orgão: IF-PR

Considere o sistema mecânico da figura ao lado. O deslocamento vertical y da massa m é a saída do sistema. Esse deslocamento é medido a partir da posição de equilíbrio do sistema, ou seja, kδ = mg, em que δ é a deflexão estática da mola (quando a massa é pendurada na mola), k é a constante de elasticidade da mola, e g é a aceleração da gravidade. O sistema encontra-se em repouso para t < 0. Em t = 0, uma força externa f é aplicada ao sistema.

Enunciado 3999657-1

Assinale a alternativa que contém a função de transferência do sistema.

 

Provas

Questão presente nas seguintes provas
2730101 Ano: 2023
Disciplina: Engenharia de Automação
Banca: UFPR
Orgão: IF-PR
Controladores PID possuem ação proporcional, integral e derivativa. São frequentemente utilizados em sistemas de automação de processos industriais. Em essência, controladores industriais comparam uma variável de saída em relação a uma referência previamente definida. Diferenças entre elas alimentam o controlador, que busca igualá-las. No contexto de controladores industriais PID, é correto afirmar:
 

Provas

Questão presente nas seguintes provas
2730100 Ano: 2023
Disciplina: Engenharia de Automação
Banca: UFPR
Orgão: IF-PR
Em relação às redes industriais PROFIBUS DP e PROFINET, pode-se afirmar que:
 

Provas

Questão presente nas seguintes provas
2730099 Ano: 2023
Disciplina: Engenharia de Automação
Banca: UFPR
Orgão: IF-PR
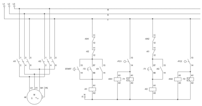
Automação de sistemas industriais pode ser obtida com a utilização de dispositivos para acionamentos eletromecânicos.
Enunciado 3461116-1

Interpretando os diagramas de comando e força acima, pode-se entender que o sistema foi concebido para:
 

Provas

Questão presente nas seguintes provas