Foram encontradas 576 questões.

Logo após o lançamento, deve-se providenciar a cura do concreto. Considerando os dados apresentados e de acordo com os conhecimentos relativos à tecnologia do concreto, leia as afirmações abaixo:
I. Deve-se providenciar, até 3 horas após o lançamento, a cura úmida do concreto que deve ser mantida por, pelo menos 7 dias. Isto pode ser garantido através de regas freqüentes diretamente sobre a laje.
II. Um dos métodos benéficos para a concretagem em dias quentes é o uso de revestimentos saturados de água que retenham a umidade, como sacos de estopa. A serragem proveniente do corte das fôrmas pode ser umedecida e utilizada, também.
III. O clima quente e seco apresentado no texto favorece o início de pega do concreto, dando maior resistência inicial a ele, mas pode gerar uma resistência final – aos 28 dias – menor que o esperado, caso não ocorra uma cura adequada.
Está correto o que se afirma em
Provas
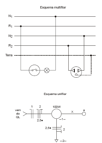
Instruções: Utilize o texto e as figuras abaixo para responder às questões de números 49 e 50.
"As figuras abaixo representam uma parte de uma instalação elétrica residencial por meio dos esquemas multifilar e unifilar. Os condutores do eletroduto X do esquema unifilar foram omitidos propositalmente."

No esquema unifilar, a indicação 2,5• significa
Provas
Instruções: Utilize o texto e as figuras abaixo para responder às questões de números 49 e 50.
"As figuras abaixo representam uma parte de uma instalação elétrica residencial por meio dos esquemas multifilar e unifilar. Os condutores do eletroduto X do esquema unifilar foram omitidos propositalmente."

A alternativa que completa o diagrama unifilar com os condutores do eletroduto X é
Provas
Um aquecedor elétrico resistivo é especificado para operar com tensão de 220 V - 60 Hz e sua potência é de 5 500 W. A alternativa que apresenta, respectivamente, o consumo de corrente do aquecedor e o seu consumo de energia caso ele fique ligado dois dias inteiros ininterruptamente é:
Provas
O texto e as figuras abaixo referem-se às questões de números 46 e 47.

O dispositivo RT é um
Provas
O texto e as figuras abaixo referem-se às questões de números 46 e 47.

Analisando o circuito de acionamento, é INCORRETO afirmar:
Provas
Assinale a alternativa que completa corretamente as lacunas I, II e III do texto abaixo.
"Em relação à tensão na linha telefônica, sem levar em conta a polaridade, têm-se três situações distintas: com o telefone desconectado da linha, a tensão vale aproximadamente I ; com o telefone conectado à linha e o fone no gancho, a tensão vale aproximadamente II; com o telefone conectado à linha e o fone fora do gancho, a tensão vale aproximadamente III
Provas
Considere as instalações elétricas seguintes:
I. Duas lâmpadas iguais de 220 V/100 W ligadas em paralelo em uma tomada de 220 V.
II. Duas lâmpadas iguais de 220 V/200 W ligadas em série em uma tomada de 220 V.
III. Duas lâmpadas iguais de 110 V/200 W ligadas em paralelo em uma tomada de 220 V.
IV. Duas lâmpadas iguais de 110 V/100 W ligadas em série em uma tomada de 220
V. Considere também as seguintes condições de operação:
1 = lâmpadas operando com subtensão.
2 = lâmpadas operando com sobretensão.
3 = lâmpadas operando em conformidade com as suas especificações.
Relacione corretamente as instalações com as condições de operação das lâmpadas:
Provas
Para preparar um olhal em um fio rígido, a fim de conectálo ao parafuso de um soquete de porcelana, são necessárias e suficientes as ferramentas
Provas
Para a realização de um serviço de manutenção em um ambiente cujas tomadas são de 220 V, deverão ser usados os equipamentos seguintes:

Para que os três equipamentos possam ser ligados simultaneamente, o transformador mais adequado a ser utilizado é:
Provas
Caderno Container