Foram encontradas 534 questões.
Disciplina: Legislação Municipal
Banca: FEPESE
Orgão: Pref. Pinhalzinho-SC
De acordo com a Lei 33/99, que institui o Código de Posturas do Município de Pinhalzinho (SC) e dá outras providências, será expedida contra o infrator notificação preliminar para que regularize sua situação no prazo máximo de:
Provas
Disciplina: Legislação de Trânsito
Banca: FEPESE
Orgão: Pref. Pinhalzinho-SC
De acordo com Código de Trânsito Brasileiro, a velocidade máxima permitida para a via será indicada por meio de sinalização, obedecidas suas características técnicas e as condições de trânsito.
Porém Ricardo transita com seu automóvel em uma via arterial de uma via urbana sem sinalização regulamentadora, mas Ricardo sabe que nessa situação, de acordo com o mesmo Código, sua velocidade máxima poderá ser de:
Provas
Disciplina: Legislação Municipal
Banca: FEPESE
Orgão: Pref. Pinhalzinho-SC
De acordo com a Lei 33/99, que institui o Código de Posturas do Município de Pinhalzinho (SC) e dá outras providências, é permitido conduzir pelos passeios:
- Automóveis de passeio que contenham apenas 2 portas.
- Carrinhos de crianças.
- Motocicletas acima de 100 cilindradas.
- Cadeiras de deficientes físicos.
- Em ruas residenciais, triciclos e bicicletas de uso infantil.
Assinale a alternativa que indica todas as afirmativas corretas.
Provas
Disciplina: Legislação Municipal
Banca: FEPESE
Orgão: Pref. Pinhalzinho-SC
De acordo com a Lei Complementar nº 173, de 9 de setembro de 2015, que dispõe sobre a Organização do Sistema de Transporte Coletivo de Passageiros no Município de Pinhalzinho (SC) e dá outras providências, para garantir o conforto e a segurança do sistema, as linhas do transporte coletivo serão dimensionadas, admitindo-se passageiros em pé, até o limite de:
Provas
Disciplina: Legislação Municipal
Banca: FEPESE
Orgão: Pref. Pinhalzinho-SC
Analise o texto abaixo de acordo com a Lei nº 2576/2018, de 30 de novembro de 2018, que institui e regulamenta o Programa de Transporte Escolar no Município de Pinhalzinho (SC) e dá outras providências.
Todos os veículos destinados ao transporte escolar deverão ser vistoriados.................................. , sempre nos meses de janeiro e julho por órgão competente e credenciado, devendo apresentar laudo de inspeção veicular, emitido pela empresa credenciada e assinado por engenheiro mecânico devidamente registrado no CREA.
Assinale a alternativa que completa corretamente a lacuna do texto.
Provas
Disciplina: Legislação Municipal
Banca: FEPESE
Orgão: Pref. Pinhalzinho-SC
Assinale a alternativa correta, de acordo com a Lei nº2576/2018, de 30 de novembro de 2018, que institui e regulamenta o Programa de Transporte Escolar no Município de Pinhalzinho (SC) e dá outras providências.
Provas
Disciplina: Legislação Municipal
Banca: FEPESE
Orgão: Pref. Pinhalzinho-SC
De acordo com a Lei 33/99, que institui o Código de Posturas do Município de Pinhalzinho (SC) e dá outras providências, sobre a higiene das vias públicas, é correto afirmar:
Provas
A figura abaixo mostra parte de um multímetro e setas indicativas apontam para as diversas características elétricas que este multímetro pode medir.

Qual deve ser a posição da chave seletora e quais terminais devem ser utilizados para medir a tensão da bateria de um carro?
Provas
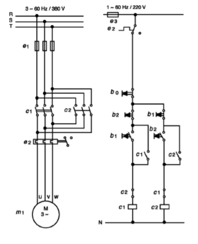
Diagrama de Força
Dado o diagrama de força e de comando abaixo, responda às questões 27 e 28.

Analise as afirmativas abaixo com relação ao diagrama apresentado.
- O diagrama de potência apresenta um disjuntor termomagnético tripolar para manobra e proteção.
- O diagrama de potência apresenta fusíveis para proteção contra curto-circuito.
- O diagrama de potência apresenta um relé térmico para proteção contra sobrecorrente.
- O diagrama de comando apresenta um temporizador para a correta sincronização dos contatores.
Assinale a alternativa que indica todas as afirmativas corretas.
Provas
Diagrama de Força
Dado o diagrama de força e de comando abaixo, responda às questões 27 e 28.

Assinale a alternativa que apresenta corretamente a função dos botões b0, b1 e b2, respetivamente.
Provas
Caderno Container