Foram encontradas 2.521 questões.

Claiton Moro Franchi. Acionamentos elétricos. 2.ª ed. São Paulo: Ed. Érica, 2007, p. 156 (com adaptações).
Considerando a figura apresentada, que ilustra os circuitos de comando e de força de um motor de indução trifásico, julgue o próximo item.
O motor é acionado por meio de chave estrela-triângulo.
Provas
Questão presente nas seguintes provas

Geraldo Cavalin e Severino Cervelin. Instalações elétricas prediais. 17.ª ed. São Paulo: Ed. Érica, 2007, p. 149 (com adaptações).
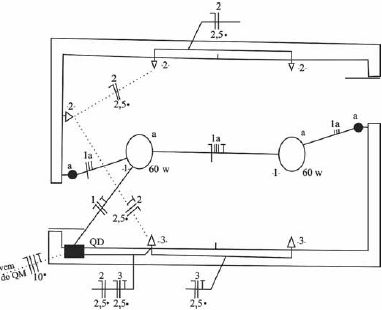
A figura apresentada ilustra a primeira versão de parte de uma planta baixa de instalação elétrica predial, a qual deverá ser revisada por especialista e liberada para ser juntada a outras plantas da edificação. Com base nessas informações, julgue o item a seguir.
Na versão apresentada, foi omitido o condutor de proteção (terra) em um dos circuitos de tomada, erro que deverá ser corrigido na versão revisada da planta.
Provas
Questão presente nas seguintes provas

Geraldo Cavalin e Severino Cervelin. Instalações elétricas prediais. 17.ª ed. São Paulo: Ed. Érica, 2007, p. 149 (com adaptações).
A figura apresentada ilustra a primeira versão de parte de uma planta baixa de instalação elétrica predial, a qual deverá ser revisada por especialista e liberada para ser juntada a outras plantas da edificação. Com base nessas informações, julgue o item a seguir.
A seção de cada condutor dos circuitos de tomadas nessa planta é de 2,5 mm2.
Provas
Questão presente nas seguintes provas

Geraldo Cavalin e Severino Cervelin. Instalações elétricas prediais. 17.ª ed. São Paulo: Ed. Érica, 2007, p. 149 (com adaptações).
A figura apresentada ilustra a primeira versão de parte de uma planta baixa de instalação elétrica predial, a qual deverá ser revisada por especialista e liberada para ser juntada a outras plantas da edificação. Com base nessas informações, julgue o item a seguir.
Na parte da instalação indicada na planta, todos os eletrodutos são embutidos no teto ou na parede.
Provas
Questão presente nas seguintes provas

R. Boylestad. Introdução à análise de circuitos. São Paulo: Prentice Hall, 2004, p. 673. (com adaptações).
Com base na figura apresentada, que ilustra uma carga trifásica equilibrada alimentada por uma fonte trifásica e simétrica, e considerando 1,732 como o valor aproximado de !$ \sqrt{3} !$, julgue o item subsequente.
O módulo da corrente de fase é 20 A.
Provas
Questão presente nas seguintes provas

R. Boylestad. Introdução à análise de circuitos. São Paulo: Prentice Hall, 2004, p. 673. (com adaptações).
Com base na figura apresentada, que ilustra uma carga trifásica equilibrada alimentada por uma fonte trifásica e simétrica, e considerando 1,732 como o valor aproximado de !$ \sqrt{3} !$, julgue o item subsequente.
O módulo da tensão de fase é maior que 120 V.
Provas
Questão presente nas seguintes provas

R. Boylestad. Introdução à análise de circuitos. São Paulo: Prentice Hall, 2004, p. 673. (com adaptações).
Com base na figura apresentada, que ilustra uma carga trifásica equilibrada alimentada por uma fonte trifásica e simétrica, e considerando 1,732 como o valor aproximado de !$ \sqrt{3} !$, julgue o item subsequente.
O fator de potência da carga é 0,6 adiantado.
Provas
Questão presente nas seguintes provas

R. Boylestad. Introdução à análise de circuitos. São Paulo: Prentice Hall, 2004, p. 673. (com adaptações).
Com base na figura apresentada, que ilustra uma carga trifásica equilibrada alimentada por uma fonte trifásica e simétrica, e considerando 1,732 como o valor aproximado de !$ \sqrt{3} !$, julgue o item subsequente.
A potência ativa de cada fase é igual a 2 kW.
Provas
Questão presente nas seguintes provas

R. Boylestad. Introdução à análise de circuitos. São Paulo: Prentice Hall, 2004, p. 653 (com adaptações).
A figura apresentada ilustra um transformador ideal monofásico com dois secundários, em que N, E e Z se referem, respectivamente, a número de espiras, tensão e impedância, e são correspondentes aos índices dos enrolamentos. Considerando que os valores dessas grandezas são dados por N1 = 90, N2 = 15, N3 = 45, Z2 = 8 ohms, Z3= 5 ohms e Ei = 60 V, julgue o item que se segue.
A potência total fornecida pelo transformador é igual à soma das potências fornecidas às cargas Z2 e Z3.
Provas
Questão presente nas seguintes provas

R. Boylestad. Introdução à análise de circuitos. São Paulo: Prentice Hall, 2004, p. 653 (com adaptações).
A figura apresentada ilustra um transformador ideal monofásico com dois secundários, em que N, E e Z se referem, respectivamente, a número de espiras, tensão e impedância, e são correspondentes aos índices dos enrolamentos. Considerando que os valores dessas grandezas são dados por N1 = 90, N2 = 15, N3 = 45, Z2 = 8 ohms, Z3= 5 ohms e Ei = 60 V, julgue o item que se segue.
A corrente na carga Z2 é maior que 2 A.
Provas
Questão presente nas seguintes provas
Cadernos
Caderno Container