Foram encontradas 940 questões.
Os sistemas de comunicação que utilizam satélites podem atingir regiões remotas sem a necessidade de vultosos investimentos em infraestrutura terrestre. Dentre os serviços apresentados a seguir, aquele que utiliza satélites em uma órbita conhecida como MEO (Média Órbita Terrestre) é o:
Provas
Questão presente nas seguintes provas
O inversor de ponte completa apresentado abaixo, cuja frequência é 60 Hz e tensão de entrada, Vd, é !$ \sqrt{2} !$ 50 π V, alimenta uma carga com as seguintes características: R = 3 Ω e L = 10,5 mH.

A corrente RMS (A) da carga na frequência fundamental é:
Provas
Questão presente nas seguintes provas
Do moderno ao pós-moderno
Frei Betto / 14/05/2017 - 06h00
A morte da modernidade merece missa de sétimo dia? Os pais da modernidade nos deixaram de herança a confiança nas possibilidades da razão. E nos ensinaram a situar o homem no centro do pensamento e a acreditar que a razão, sem dogmas e donos, construiria uma sociedade livre e justa.
Pouco afeitos ao delírio e à poesia, não prestamos atenção à crítica romântica da modernidade – Byron, Rimbaud, Burckhardt, Nietzsche e Jarry. Agora, olhamos em volta e o que vemos? As ruínas do Muro de Berlim, a Estátua da Liberdade tendo o mesmo efeito no planeta que o Cristo do Corcovado na vida cristã dos cariocas, o desencanto com a política, o ceticismo frente aos valores.
Somos invadidos pela incerteza, a consciência fragmentária, o sincretismo do olhar, a disseminação, a ruptura e a dispersão. O evento soa mais importante que a história e o detalhe sobrepuja a fundamentação.
O pós-moderno aparece na moda, na estética, no estilo de vida. É a cultura de evasão da realidade. De fato, não estamos satisfeitos com a inflação, com a nossa filha gastando mais em pílulas de emagrecimento que em livros, e causa-nos profunda decepção saber que, neste país, a impunidade é mais forte que a lei. Ainda assim, temos esperança de mudá-lo. Recuamos do social ao privado e, rasgadas as antigas bandeiras, nossos ideais transformam-se em gravatas estampadas. Já não há utopias de um futuro diferente. Hoje, é considerado politicamente incorreto propagar a tese de conquista de uma sociedade onde todos tenham iguais direitos e oportunidades.
Agora predominam o efêmero, o individual, o subjetivo e o estético. Que análise de realidade previu a volta da Rússia à sociedade de classes? Resta-nos captar fragmentos do real (e aceitar que o saber é uma construção coletiva). Nosso processo de conhecimento se caracteriza pela indeterminação, descontinuidade e pluralismo.
A desconfiança da razão nos impele ao esotérico, ao espiritualismo de consumo imediato, ao hedonismo consumista, em progressiva mimetização generalizada de hábitos e costumes. Estamos em pleno naufrágio ou, como predisse Heidegger, caminhando por veredas perdidas.
Sem o resgate da ética, da cidadania e das esperanças libertárias, e do Estado-síndico dos interesses da maioria, não haverá justiça, exceto aquela que o mais forte faz com as próprias mãos.
Ingressamos na era da globalização. Graças às redes de computadores, um rapaz de São Paulo pode namorar uma chinesa de Beijing sem que nenhum dos dois saia de casa. Bilhões de dólares são eletronicamente transferidos de um país a outro no jogo da especulação, derivativo de ricos. Caem as fronteiras culturais e econômicas, afrouxam-se as políticas e morais. Prevalece o padrão do mais forte.
A globalização tem sombras e luzes. Se de um lado aproxima povos e quebra barreiras de comunicação, de outro ela assume, nas esferas econômica e cultural, o caráter de globocolonização.
(Disponível em: http://hojeemdia.com.br/opini%C3%A3o/colunas/frei-betto-
1.334186/do-moderno-ao-p%C3%B3s-moderno-1.464377. Acesso 05 jan. 2018)
Com relação à acentuação gráfica dos itens destacados, avalie as afirmações e assinale a opção que traz uma asserção INCORRETA:
Provas
Questão presente nas seguintes provas
Com relação ao fenômeno de flutuação de tensão, como definido no Módulo 8 do PRODIST, pode-se afirmar, EXCETO:
Provas
Questão presente nas seguintes provas
O símbolo de dispositivo de acionamentos de motores, mostrado abaixo, corresponde a:

Provas
Questão presente nas seguintes provas
A curva de distribuição granulométrica é uma ferramenta importante para avaliar o comportamento do solo em termos de resistência, deformação e permeabilidade. NÃO está correto o que se afirma em:
Provas
Questão presente nas seguintes provas
Em um sistema de distribuição de energia elétrica, é comum o uso de capacitores para:
Provas
Questão presente nas seguintes provas
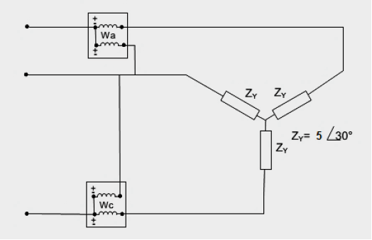
Um sistema trifásico a três condutores, 150 volts, com sequência de fases CBA alimenta três impedâncias iguais conectadas em estrela, conforme figura abaixo.

A potência total, correspondente à soma das leituras dos dois wattímetros, será:
Provas
Questão presente nas seguintes provas
O FCR – Fator de Correção de Relação é definido como:
Provas
Questão presente nas seguintes provas
“Logística é o ______I______, ______II_______ do fluxo eficiente e eficaz de mercadorias, de _____III_____ e das informações relativas desde o ______IV______ até o ponto de consumo, com o propósito de atender às ______V______”.
Os termos que preenchem corretamente as lacunas da assertiva, tornando o conceito verdadeiro, são:
Provas
Questão presente nas seguintes provas
Cadernos
Caderno Container