Foram encontradas 120 questões.
787767
Ano: 2014
Disciplina: Engenharia de Telecomunicações
Banca: CESPE / CEBRASPE
Orgão: TJ-SE
Disciplina: Engenharia de Telecomunicações
Banca: CESPE / CEBRASPE
Orgão: TJ-SE
Provas:
Acerca de sistemas de transmissão e de distribuição de energia, julgue os itens subsequentes.
O fator de potência de uma edificação pode ser alterado pela distorção harmônica gerada por equipamentos que injetam reativos na rede de distribuição. Dependendo da quantidade de potência transferida à rede, o consumidor responsável pela edificação poderá ser penalizado pela concessionária de energia.
O fator de potência de uma edificação pode ser alterado pela distorção harmônica gerada por equipamentos que injetam reativos na rede de distribuição. Dependendo da quantidade de potência transferida à rede, o consumidor responsável pela edificação poderá ser penalizado pela concessionária de energia.
Provas
Questão presente nas seguintes provas
787766
Ano: 2014
Disciplina: Engenharia de Telecomunicações
Banca: CESPE / CEBRASPE
Orgão: TJ-SE
Disciplina: Engenharia de Telecomunicações
Banca: CESPE / CEBRASPE
Orgão: TJ-SE
Provas:
Com relação a proteção de sistemas elétricos, julgue os itens subsecutivos
Caso a linha elétrica de energia que chega à edificação inclua o neutro e este seja aterrado no barramento de equipotencialização principal da edificação (BEP), pode ser utilizado o esquema de ligação mostrado na figura abaixo para os dispositivos protetores de surto (DPS).

Caso a linha elétrica de energia que chega à edificação inclua o neutro e este seja aterrado no barramento de equipotencialização principal da edificação (BEP), pode ser utilizado o esquema de ligação mostrado na figura abaixo para os dispositivos protetores de surto (DPS).

Provas
Questão presente nas seguintes provas
787765
Ano: 2014
Disciplina: Engenharia de Telecomunicações
Banca: CESPE / CEBRASPE
Orgão: TJ-SE
Disciplina: Engenharia de Telecomunicações
Banca: CESPE / CEBRASPE
Orgão: TJ-SE
Provas:

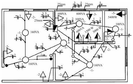
Para realizar o cálculo do dimensionamento de condutores para as tomadas de uso específico, representadas na figura acima por 4, 5, 6, deve-se utilizar o valor correspondente a 95% da potência nominal.
Provas
Questão presente nas seguintes provas
787764
Ano: 2014
Disciplina: Engenharia de Telecomunicações
Banca: CESPE / CEBRASPE
Orgão: TJ-SE
Disciplina: Engenharia de Telecomunicações
Banca: CESPE / CEBRASPE
Orgão: TJ-SE
Provas:

Se a tomada monofásica de 5400 W, representada na figura acima pelo número 5, possuir um disjuntor de proteção exclusivo para o circuito correspondente, e se a tensão de fase for igual a 110 V, o disjuntor deverá ser de 45 A.
Provas
Questão presente nas seguintes provas
787763
Ano: 2014
Disciplina: Engenharia de Telecomunicações
Banca: CESPE / CEBRASPE
Orgão: TJ-SE
Disciplina: Engenharia de Telecomunicações
Banca: CESPE / CEBRASPE
Orgão: TJ-SE
Provas:

A instalação elétrica mostrada na figura apresenta um quadro parcial de luz e força aparente.
Provas
Questão presente nas seguintes provas
787762
Ano: 2014
Disciplina: TI - Redes de Computadores
Banca: CESPE / CEBRASPE
Orgão: TJ-SE
Disciplina: TI - Redes de Computadores
Banca: CESPE / CEBRASPE
Orgão: TJ-SE
Provas:
No que se refere a aspectos de arquitetura de redes de comunicação, julgue os próximos itens.
Suponha que, na figura abaixo, os círculos representem nós de uma rede de comunicação e as linhas representem enlaces de comunicação. Nesse caso, é correto afirmar que a figura reproduz, em esquema, uma rede com topologia em anel.

Suponha que, na figura abaixo, os círculos representem nós de uma rede de comunicação e as linhas representem enlaces de comunicação. Nesse caso, é correto afirmar que a figura reproduz, em esquema, uma rede com topologia em anel.

Provas
Questão presente nas seguintes provas
787761
Ano: 2014
Disciplina: Engenharia de Telecomunicações
Banca: CESPE / CEBRASPE
Orgão: TJ-SE
Disciplina: Engenharia de Telecomunicações
Banca: CESPE / CEBRASPE
Orgão: TJ-SE
Provas:

Caso um rádio transmissor com potência de 33 dBm seja conectado à antena por um cabo de 30 m com perdas de 0,1 dB/m, a potência isotrópica irradiada equivalente — EIRP (equivalent isotropically radiated power) — do transmissor será de 10 W
Provas
Questão presente nas seguintes provas
787760
Ano: 2014
Disciplina: Engenharia de Telecomunicações
Banca: CESPE / CEBRASPE
Orgão: TJ-SE
Disciplina: Engenharia de Telecomunicações
Banca: CESPE / CEBRASPE
Orgão: TJ-SE
Provas:

A razão frente-costa de azimute da antena representada na figura acima é superior a 20 dB.
Provas
Questão presente nas seguintes provas
787759
Ano: 2014
Disciplina: Engenharia de Telecomunicações
Banca: CESPE / CEBRASPE
Orgão: TJ-SE
Disciplina: Engenharia de Telecomunicações
Banca: CESPE / CEBRASPE
Orgão: TJ-SE
Provas:

A largura de feixe de meia potência (half-power beamwidth) em elevação dessa antena é maior que 30°.
Provas
Questão presente nas seguintes provas
À luz das orientações presentes no Manual de Redação da Presidência da República, julgue os próximos itens.
Nas comunicações oficiais dirigidas a ministros de tribunais superiores, deve-se empregar a forma de tratamento Vossa Excelência. Caso possua o título de doutor, o ministro destinatário pode, ainda, ser designado como doutor.
Provas
Questão presente nas seguintes provas
Cadernos
Caderno Container