Magna Concursos

Foram encontradas 2.300 questões.

1272339 Ano: 2010
Disciplina: Engenharia Elétrica
Banca: CESPE / CEBRASPE
Orgão: ABIN

Acerca da proteção dos circuitos em instalações elétricas industriais e residenciais, julgue o item subsecutivo.

O disjuntor DR é adequado e recomendado para proteger equipamentos sensíveis a descargas atmosféricas.

 

Provas

Questão presente nas seguintes provas
1272337 Ano: 2010
Disciplina: Engenharia Eletrônica
Banca: CESPE / CEBRASPE
Orgão: ABIN

Enunciado 1272337-1

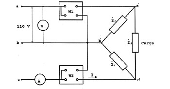
A figura acima ilustra um circuito no qual o lado de baixa tensão de um transformador trifásico é ligado em triângulo, e cuja impedância por fase é representada por uma impedância de valor finito Zf. Os enrolamentos de baixa tensão são alimentados por uma rede elétrica com tensão de linha igual a 110 V, que corresponde à tensão nominal do enrolamento. No esquema de ligação a três condutores, há um voltímetro para medição da tensão de linha e um amperímetro para medir a corrente na fase c da parte de baixa tensão. O transformador, no seu lado de alta tensão, tem tensão nominal de linha igual a 220 V, ligação em estrela e impedância por fase igual a Zg. Com base nessas informações, julgue os itens seguintes.

Caso esse transformador esteja suprindo uma carga no lado de alta tensão, a potência ativa total da carga será inferior ao produto das leituras do amperímetro e do voltímetro multiplicado por 1,75.

 

Provas

Questão presente nas seguintes provas
1272336 Ano: 2010
Disciplina: Engenharia Elétrica
Banca: CESPE / CEBRASPE
Orgão: ABIN

Enunciado 1272336-1

A figura acima ilustra um circuito no qual o lado de baixa tensão de um transformador trifásico é ligado em triângulo, e cuja impedância por fase é representada por uma impedância de valor finito Zf. Os enrolamentos de baixa tensão são alimentados por uma rede elétrica com tensão de linha igual a 110 V, que corresponde à tensão nominal do enrolamento. No esquema de ligação a três condutores, há um voltímetro para medição da tensão de linha e um amperímetro para medir a corrente na fase c da parte de baixa tensão. O transformador, no seu lado de alta tensão, tem tensão nominal de linha igual a 220 V, ligação em estrela e impedância por fase igual a Zg. Com base nessas informações, julgue os itens seguintes.

Suponha que, no lado de alta tensão do transformador, esteja conectada uma carga trifásica, e que o voltímetro e o amperímetro apresentem medidas de valores eficazes iguais a 110 V e 10 A, respectivamente. Nesse caso, a tensão por fase em cada enrolamento do lado de alta tensão do transformador será igual a 220 V e a carga estará equilibrada.

 

Provas

Questão presente nas seguintes provas
1272334 Ano: 2010
Disciplina: Engenharia Elétrica
Banca: CESPE / CEBRASPE
Orgão: ABIN

Julgue os itens subsequentes, relativos a máquinas elétricas.

Em condições normais, quando se aplica uma tensão aos terminais de um dínamo que tem sua parte móvel parada, ocorre a circulação de uma corrente no enrolamento de armadura. Em razão da interação entre as correntes de armadura e o campo magnético da máquina, surgem forças que fazem a parte móvel da máquina girar, comportando-se como um motor.

 

Provas

Questão presente nas seguintes provas
1272332 Ano: 2010
Disciplina: Engenharia Elétrica
Banca: CESPE / CEBRASPE
Orgão: ABIN

Julgue os itens subsequentes, relativos a máquinas elétricas.

Para que um alternador trifásico, com ligação das fases em estrela e com 16 polos, conectado a uma rede elétrica cuja frequência de operação é igual a 60 Hz, gere tensões na frequência da rede elétrica, seu rotor deve ser acionado à velocidade de 480 rpm.

 

Provas

Questão presente nas seguintes provas
1272331 Ano: 2010
Disciplina: Engenharia Elétrica
Banca: CESPE / CEBRASPE
Orgão: ABIN

A respeito de materiais utilizados para a construção de transformadores, julgue o item abaixo.

Os transformadores com núcleo ferromagnético se aquecem quando são submetidos a processos de magnetização cíclica. Para reduzir as perdas por histerese durante esse processo, na construção desses equipamentos, é apropriada a utilização de chapas de aço-silício, bem como de chapas de cristais orientados.

 

Provas

Questão presente nas seguintes provas
1272330 Ano: 2010
Disciplina: Engenharia Elétrica
Banca: CESPE / CEBRASPE
Orgão: ABIN

Acerca de materiais condutores para utilização em instalações elétricas residenciais e em circuitos para transmissão e distribuição de energia elétrica, julgue os itens que se seguem.

Apesar de ser mais caro que o alumínio, o cobre é o material mais indicado para instalações residenciais por ser mais flexível. Por isso, o uso de cabos de condutores de cobre em eletrodutos é uma prática comum em instalações elétricas de baixa tensão.

 

Provas

Questão presente nas seguintes provas
1272329 Ano: 2010
Disciplina: Engenharia Elétrica
Banca: CESPE / CEBRASPE
Orgão: ABIN

Acerca de materiais condutores para utilização em instalações elétricas residenciais e em circuitos para transmissão e distribuição de energia elétrica, julgue os itens que se seguem.

No processo de transmissão de energia elétrica por cabos aéreos, é preferível o uso de fios de alumínio em lugar dos de cobre, porque o alumínio apresenta menor resistividade e menor densidade que o cobre.

 

Provas

Questão presente nas seguintes provas
1272327 Ano: 2010
Disciplina: Engenharia Eletrônica
Banca: CESPE / CEBRASPE
Orgão: ABIN

Acerca das diferentes técnicas que envolvem o processo de conversão CA-CC e CC-CA e de transformadores, julgue os itens a seguir.

Considere que a potência média na entrada do primário de um transformador ideal seja igual a 100 mW. Admitindo-se que tensão e corrente estejam em fase na entrada do primário, que a razão de espiras entre primário e secundário seja de 1:2, e que a amplitude da corrente medida na carga resistiva conectada ao secundário seja de 5 mAPICO, então as amplitudes das tensões na entrada do primário e na saída do secundário desse transformador correspondem, respectivamente, a 10 VPICO e 20 VPICO

 

Provas

Questão presente nas seguintes provas
1272325 Ano: 2010
Disciplina: Engenharia Eletrônica
Banca: CESPE / CEBRASPE
Orgão: ABIN

Acerca das diferentes técnicas que envolvem o processo de conversão CA-CC e CC-CA e de transformadores, julgue os itens a seguir.

Diferentes retificadores de onda completa projetados a partir de circuitos contendo transformadores e diodos são utilizados em fontes de conversão CA para CC. Entre as possíveis configurações, estão o retificador com transformador de tomada central e o retificador em ponte. Comparativamente, o retificador em ponte é preferível ao retificador com transformador de tomada central porque a amplitude de pico da onda retificada é maior para a mesma tensão de entrada.

 

Provas

Questão presente nas seguintes provas