Magna Concursos

Foram encontradas 502 questões.

948661 Ano: 2007
Disciplina: Engenharia Elétrica
Banca: CESPE / CEBRASPE
Orgão: TRT-9
Enunciado 3279572-1
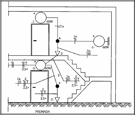
G. Cavalin. Instalações elétricas prediais. São Paulo: Érica, 4.ª edição, p. 140.
Considerando a figura acima, que ilustra uma instalação elétrica predial, julgue o item subseqüente, segundo a NBR-5410 e a NBR-5444.
As lâmpadas são comandadas por interruptores de três seções.
 

Provas

Questão presente nas seguintes provas
948660 Ano: 2007
Disciplina: Engenharia Elétrica
Banca: CESPE / CEBRASPE
Orgão: TRT-9
Enunciado 3279571-1
G. Cavalin. Instalações elétricas prediais. São Paulo: Érica, 4.ª edição, p. 140.
Considerando a figura acima, que ilustra uma instalação elétrica predial, julgue o item subseqüente, segundo a NBR-5410 e a NBR-5444.
O circuito de tomada é composto de fase, neutro e terra (2P+T).
 

Provas

Questão presente nas seguintes provas
948659 Ano: 2007
Disciplina: Engenharia Elétrica
Banca: CESPE / CEBRASPE
Orgão: TRT-9
Em inspeção na escada de um prédio, o eletricista constatou que uma lâmpada incandescente de 48 W, alimentada por bateria de 12 V do sistema autônomo de iluminação de emergência, estava acesa. O eletricista constatou também que um disjuntor no quadro de distribuição estava desarmado.
Acerca dessa situação hipotética, julgue o item a seguir.
Considerando que !$ I=\large{Q\over t} !$, em que I é a corrente em amperes (A), Q , a carga em coulombs (C) e t, o tempo em segundos (s), pode-se afirmar que em 10 s circulou uma carga de 48 C através da lâmpada.
 

Provas

Questão presente nas seguintes provas
948658 Ano: 2007
Disciplina: Engenharia Elétrica
Banca: CESPE / CEBRASPE
Orgão: TRT-9
Em inspeção na escada de um prédio, o eletricista constatou que uma lâmpada incandescente de 48 W, alimentada por bateria de 12 V do sistema autônomo de iluminação de emergência, estava acesa. O eletricista constatou também que um disjuntor no quadro de distribuição estava desarmado.
Acerca dessa situação hipotética, julgue o item a seguir.
O disjuntor é um dispositivo de comando.
 

Provas

Questão presente nas seguintes provas
948657 Ano: 2007
Disciplina: Engenharia Elétrica
Banca: CESPE / CEBRASPE
Orgão: TRT-9
Em inspeção na escada de um prédio, o eletricista constatou que uma lâmpada incandescente de 48 W, alimentada por bateria de 12 V do sistema autônomo de iluminação de emergência, estava acesa. O eletricista constatou também que um disjuntor no quadro de distribuição estava desarmado.
Acerca dessa situação hipotética, julgue o item a seguir.
Se a lâmpada permaneceu ligada por 2 horas, então a energia consumida foi menor que 1 quilowatt-hora (1 kWh).
 

Provas

Questão presente nas seguintes provas
948656 Ano: 2007
Disciplina: Engenharia Elétrica
Banca: CESPE / CEBRASPE
Orgão: TRT-9
A especificação e o dimensionamento adequado de equipamentos, dispositivos e outros materiais são fatores determinantes no desempenho das instalações elétricas para as quais eles foram adquiridos. A falta de critérios específicos na escolha desses produtos pode acarretar sérios riscos à instalação, podendo, ainda, comprometê-la sob o ponto de vista da confiabilidade, além de causar prejuízos de ordem financeira aos setores de manutenção e de produção. Para se evitarem essas conseqüências indesejáveis, é imprescindível que os profissionais envolvidos conheçam os dados elétricos da instalação e as características do sistema, tais como tensão, corrente, freqüência e potência nominal, além de outras grandezas elétricas e mecânicas.
A partir das informações acima, julgue o seguinte item acerca de equipamentos, materiais e dispositivos elétricos.
Para uma mesma seção transversal dos elementos condutores, os cabos elétricos com material termofixo na camada de isolação apresentam maior capacidade nominal de corrente que os cabos com isolação em material termoplástico.
 

Provas

Questão presente nas seguintes provas
948655 Ano: 2007
Disciplina: Engenharia Elétrica
Banca: CESPE / CEBRASPE
Orgão: TRT-9
A especificação e o dimensionamento adequado de equipamentos, dispositivos e outros materiais são fatores determinantes no desempenho das instalações elétricas para as quais eles foram adquiridos. A falta de critérios específicos na escolha desses produtos pode acarretar sérios riscos à instalação, podendo, ainda, comprometê-la sob o ponto de vista da confiabilidade, além de causar prejuízos de ordem financeira aos setores de manutenção e de produção. Para se evitarem essas conseqüências indesejáveis, é imprescindível que os profissionais envolvidos conheçam os dados elétricos da instalação e as características do sistema, tais como tensão, corrente, freqüência e potência nominal, além de outras grandezas elétricas e mecânicas.
A partir das informações acima, julgue o seguinte item acerca de equipamentos, materiais e dispositivos elétricos.
Além de apresentarem diferenças em relação aos aspectos construtivos, os fusíveis do tipo NH e do tipo diazed diferem entre si pela finalidade de proteção. Os do tipo NH são empregados na proteção de condutores elétricos, enquanto os diazeds são usados na proteção de equipamentos elétricos.
 

Provas

Questão presente nas seguintes provas
948653 Ano: 2007
Disciplina: Engenharia Elétrica
Banca: CESPE / CEBRASPE
Orgão: TRT-9
A especificação e o dimensionamento adequado de equipamentos, dispositivos e outros materiais são fatores determinantes no desempenho das instalações elétricas para as quais eles foram adquiridos. A falta de critérios específicos na escolha desses produtos pode acarretar sérios riscos à instalação, podendo, ainda, comprometê-la sob o ponto de vista da confiabilidade, além de causar prejuízos de ordem financeira aos setores de manutenção e de produção. Para se evitarem essas conseqüências indesejáveis, é imprescindível que os profissionais envolvidos conheçam os dados elétricos da instalação e as características do sistema, tais como tensão, corrente, freqüência e potência nominal, além de outras grandezas elétricas e mecânicas.
A partir das informações acima, julgue o seguinte item acerca de equipamentos, materiais e dispositivos elétricos.
A instalação dos transformadores de corrente com os terminais do secundário em circuito aberto pode danificá-lo, devido ao surgimento de tensões elevadas no secundário e ao fluxo intenso no núcleo.
 

Provas

Questão presente nas seguintes provas
948652 Ano: 2007
Disciplina: Engenharia Elétrica
Banca: CESPE / CEBRASPE
Orgão: TRT-9
Enunciado 3279563-1
Julgue o próximo item, considerando a figura acima, que ilustra uma rede elétrica de alta tensão monofásica, na qual o secundário do transformador rebaixador alimenta os equipamentos por três condutores, F1, F2 e CT.
Considere que o transformador rebaixador que alimenta o circuito mostrado seja ideal.
Nesse caso, a corrente no ponto A será sempre igual a zero.
 

Provas

Questão presente nas seguintes provas
948648 Ano: 2007
Disciplina: Engenharia Elétrica
Banca: CESPE / CEBRASPE
Orgão: TRT-9
Enunciado 3279562-1
Julgue o próximo item, considerando a figura acima, que ilustra uma rede elétrica de alta tensão monofásica, na qual o secundário do transformador rebaixador alimenta os equipamentos por três condutores, F1, F2 e CT.
No circuito, a corrente nominal do motor de 12 HP equivale, aproximadamente, a 20 amperes.
 

Provas

Questão presente nas seguintes provas