Foram encontradas 40 questões.
Sobre o medidor da imagem, marque V para as afirmativas verdadeiras e F para as falsas.

( ) Todos os instrumentos digitais deste tipo medem True RMS.
( ) O instrumento mede indutância com escala de 20 nF a 200 uF.
( ) É capaz de realizar teste de continuidade.
( ) Mede o ganho em corrente alternada de um transistor.
( ) Mede corrente contínua, apenas.
( ) Realiza medição de capacitância com os dois terminais extremos.
( ) É possível testar dispositivos semicondutores denominados de diodo, apenas.
A sequência está correta em
Provas
Uma carga trifásica equilibrada, de impedância 11 !$ \angle !$ 45º Ω por fase, está ligada em triângulo, sendo VAB = 381 !$ \angle !$ 120º V e VBC = 381º !$ \angle !$ 0º V. As correntes de fase e de linha são, respectivamente:
Provas
Um motor de indução trifásico de 15 hp, 220 V entre fases, fator de potência igual a 90 e rendimento de 80% possui corrente aparente nominal de, aproximadamente:
Provas
Uma carga trifásica equilibrada de impedância z = 10 !$ \angle !$ 35º Ω por fase é ligada em Y a um sistema em que VAN = 220 !$ \angle !$ 30º V. As correntes de fase e de linha são, respectivamente:
Provas
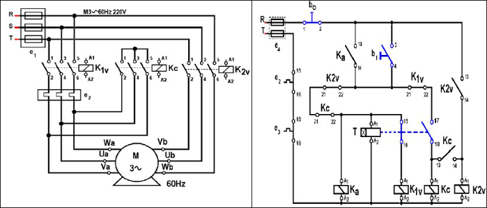
O diagrama de acionamento apresentado é utilizado em:

Provas
Em relação à simbologia de instrumentos, relacione adequadamente as colunas a seguir.

( ) Eletrodinâmico com medição quociente.
( ) Ferromóvel bimetálico.
( ) Ferromóvel de uso geral.
( ) Eletrodinâmico geral.
( ) Eletrodinâmico com núcleo de ferro.
A sequência está correta em
Provas
De acordo com a NBR-5.410, são considerados serviços de segurança essenciais em uma edificação, EXCETO:
Provas
Sobre a NR-10, marque V para as afirmativas verdadeiras e F para as falsas.
( ) A inspeção deve ser a primeira atividade feita na empresa no programa de adequação à NR-10. Também deve ser realizada periodicamente para garantir a manutenção da adequação.
( ) A periodicidade da inspeção está estabelecida na NR-10 e depende do tamanho da empresa.
( ) As empresas que operam em instalações ou equipamentos do sistema elétrico de potência devem construir um prontuário que contenha a descrição dos procedimentos de emergência.
( ) A determinação dos perigos existentes e hipóteses de emergências identificadas em uma empresa deve ser realizada exclusivamente por uma empresa externa.
( ) Os procedimentos de emergência devem ser revisados periodicamente; porém, dispensam simulação periódica.
A sequência está correta em
Provas
“A Lei de nos diz que, quando houver variação do fluxo magnético através de uma bobina, surgirá nela uma força eletromotriz induzida. Já a Lei de enuncia que, quando houver uma variação de fluxo magnético sobre um condutor fechado, surgirá, neste condutor, um campo magnético que se oporá a tal variação. A tensão induzida é diretamente proporcional ao número de e à variação do fluxo sobre a bobina.” Assinale a alternativa que completa correta e sequencialmente a afirmativa anterior.
Provas
Foi medido com um Wattímetro uma instalação 4 kW. Com um vârmetro, 3 kvar. Os valores do fator de potência e da potência aparente aproximados são, respectivamente:
Provas
Caderno Container