Foram encontradas 1.358 questões.
Com o objetivo de proteger uma determinada instalação
elétrica contra possíveis danos causados por curto-circuito
e sobrecargas elétricas, opta-se por inserir nesse circuito
um dispositivo eletromecânico que funciona como interruptor automático. O dispositivo inserido no circuito é o
Provas
Questão presente nas seguintes provas
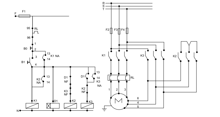
Tendo como base o esquema principal e auxiliar apresentados na figura a seguir, é correto afirmar que o fechamento do motor ocorre em

Provas
Questão presente nas seguintes provas
Levando em consideração a afirmativa a seguir, assinale
a alternativa correta.
“As seções mínimas dos condutores admitidas em qualquer instalação de baixa tensão estão definidas em tabelas. Dentre os valores ali indicados, dois fazem parte do cotidiano dos eletricistas”.
A seção mínima de um condutor de cobre para circuitos de iluminação e para circuitos de força, respectivamente, são
“As seções mínimas dos condutores admitidas em qualquer instalação de baixa tensão estão definidas em tabelas. Dentre os valores ali indicados, dois fazem parte do cotidiano dos eletricistas”.
A seção mínima de um condutor de cobre para circuitos de iluminação e para circuitos de força, respectivamente, são
Provas
Questão presente nas seguintes provas
Após a realização de uma instalação elétrica que contém motores elétricos e transformadores, recomenda-se
a realização de testes de isolação dos equipamentos
antes do processo de energização. O instrumento mais
adequado para a realização desses testes de isolação
chama-se
Provas
Questão presente nas seguintes provas
Com o objetivo de trabalhar a habilidade do correr associada à percepção rítmica de um objeto em movimento,
o professor de Educação Física colocou dois estudantes
para “bater” uma grande corda, e solicitou aos demais
que passassem correndo por baixo dela, sem interromper sua “batida”. Não determinou o momento em que
cada estudante correria nem se eles deveriam passar
pela corda individualmente ou acompanhados de algum
colega. Percebeu que quase não ocorreram “batidas”
sem que houvesse a passagem de alguém e que houve
várias passagens individuais, em duplas, trios ou grupos
maiores.
Nessa atividade, foram observadas algumas características na movimentação dos estudantes, que devem estar presentes nas aulas de Educação Física quando elas
são fundamentadas nas ideias defendidas pela Ciência
da Motricidade Humana. Essas características são:
Provas
Questão presente nas seguintes provas
Os(As) alunos(as) do 6º
ano foram orientados(as) pelo
professor a se colocarem abaixo das duas traves de
futsal. Eles deveriam saltar, pendurar-se no travessão
e tracionar seu corpo para cima flexionando os braços.
Alguns conseguiram realizar três repetições, mas a maioria só conseguiu realizar o movimento uma vez.
Esse tipo de exercício é utilizado para desenvolver a seguinte capacidade física:
Provas
Questão presente nas seguintes provas
Segundo Fonseca (2009), para que se observe a aprendizagem, é necessário que se estabeleça uma conexão
entre estímulos e respostas, o que só é possível pela capacidade do ser humano de se concentrar em estímulos
sensoriais relevantes, eliminando ou inibindo os estímulos irrelevantes.
Essa capacidade é denominada
Provas
Questão presente nas seguintes provas
O professor solicitou aos alunos que se sentassem, mantivessem as pernas unidas e estendidas, inclinassem
o tronco à frente, sem flexionar os joelhos, e levassem
suas mãos na direção dos pés.
Para que o alongamento da musculatura posterior das
pernas e o desenvolvimento da flexibilidade ocorram, é
necessário
Provas
Questão presente nas seguintes provas
A legislação educacional brasileira expressa a obrigatoriedade da Educação Física como componente curricular
da Educação Básica e de ela ser integrada à proposta
pedagógica da escola.
Quando se trata da elaboração da proposta pedagógica
da escola, os PCN – 3º
e 4º
ciclos comentam, em relação
à escola, aos professores e à comunidade de pais e alunos, o seguinte:
Provas
Questão presente nas seguintes provas
Quando o esporte é tematizado na escola, é comum que
o professor de Educação Física utilize exemplos de atletas e estimule os alunos a segui-los como modelos.
Em relação à utilização desse tipo de exemplo, Oliveira
(2001) afirma que
Provas
Questão presente nas seguintes provas
Cadernos
Caderno Container