Foram encontradas 497 questões.
Conforme a Norma ANSI/ISA-5.1 de 1984, sobre a simbologia dos instrumentos, analise a Figura 2 abaixo:

Assinale a alternativa correta no que diz respeito aos símbolos e instrumentos representados acima.
Provas
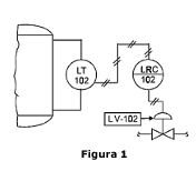
Conforme a Norma ANSI/ISA-5.1 de 1984, sobre os tipos de linhas e simbologias, analise a Figura 1 abaixo, que descreve uma estrutura de processo, para representar as características do projeto:

A Figura 1 representa um(a):
Provas
Sobre determinado filósofo que contribuiu para o ensino da arte no Brasil, analise as caraterísticas abaixo:
- Seus escritos iniciais sobre arte e ensino de arte podem ser considerados naturalistas.
- Exerceu influencia na Escola Nova e suas teorias foram difundidas por intelectuais como Anísio Teixeira.
- Reconhecia a democracia e a liberdade de pensamento como fundamentais para o desenvolvimento emocional e intelectual das crianças.
- Suas ideias relacionam-se à experiência estética ligada ao ato criador. Para ele, a experiência prática é central no processo educacional. É possível compreender tais conceitos no livro denominado Arte como experiência, que apresenta o resultado de uma série de palestras ministradas por ele.
As características acima referem-se a:
Provas
No Renascimento Italiano, havia um sistema de encomendas de trabalhos a artistas, sendo que tais figuras poderiam ser da esfera eclesiástica, do Estado ou leigos (Burke, 1999). O trecho refere-se ao sistema de:
Provas
Na Figura 1 abaixo, tem-se a pequena escultura de uma figura feminina nua em que se manifesta a ideia da fertilidade. Trata-se da Vênus de Willendorf, que evoca tal conceito de fecundidade por meio do realce dos seios e do ventre. Por outro lado, a cabeça não tem rosto, e para os braços e pernas, os indícios foram suficientes (Baumgart, 1999).

Figura 1 – Vênus de Willendorf
A Vênus de Willendorf pertence à arte:
Provas
Para Fischer (1987), quando duas forças exercem pressão simultânea sobre um ponto, sendo uma delas contínua e predominante, surge o(a):
Provas
Em consonância com as ideias de Salles (1998) sobre processos de criação artística, é correto afirmar que:
Provas
De acordo com Escosteguy (2017), o processo criativo do educador artístico se fundamenta em três princípios: atenção, fuga e movimento. Sobre esses princípios, assinale a alternativa INCORRETA.
Provas
Nos últimos anos, a Bienal Internacional de Curitiba tem celebrado a arte global. Em 2019, foi realizada a 14ª edição, sendo que o Museu de Arte de Santa Catarina (MASC) recebeu a programação da 14ª Bienal Internacional Arte Contemporânea de Curitiba – Polo SC. Na ocasião, foi feita uma seleção para realizar uma exposição coletiva composta por artistas e coletivos denominada:
Provas
A Bienal do Mercosul é um dos mais importantes eventos de arte na América Latina. Acerca da história e da relevância dessa Bienal, analise as assertivas abaixo e assinale a alternativa correta.
I. A primeira edição da Bienal do Mercosul ocorreu em 1997, na cidade de Porto Alegre.
II. As edições são intercaladas anualmente para que possam ocorrer em cada um dos países do Mercosul e garantir a integração cultural do Cone Sul.
III. Diferentemente da Bienal de São Paulo, a Bienal do Mercosul se concentra exclusivamente em artistas emergentes da região do Mercosul. Dessa forma, não inclui artistas de outros continentes, como África ou Europa.
IV. O programa educativo trabalha com mediação afirmativa e foca na interpretação/tradução das obras. Desse modo, propicia a participação de professores, escolas e mediadores como parceiros efetivos com vistas à transformação social.
Provas
Caderno Container