Foram encontradas 1.475 questões.
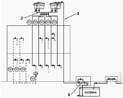
O diagrama vertical de água fria de uma edificação é apresentado na figura a seguir.

As tubulações indicadas pelos números 1 e 2 são denominadas, respectivamente:
Provas
A figura a seguir apresenta, esquematicamente, uma parte da estrutura de concreto armado de uma edificação residencial.

Sabendo que a laje indicada pelo número 3 é uma laje de piso de um pavimento da edificação, a espessura mínima permitida para essa laje vale:
Provas
A figura a seguir apresenta, esquematicamente, uma parte da estrutura de concreto armado de uma edificação residencial.

As armaduras indicadas com os números 1 e 2 pertencem a uma viga e resistem, respectivamente, aos:
Provas
Um dos pilares de uma edificação residencial suporta carga máxima de 30 kN. A fundação desse pilar é uma sapata de base circular assentada sob um terreno cuja tensão máxima resistente vale 20,0 kPa. Sabendo que essa carga é centrada na base da sapata, e o fator de segurança no projeto da sapata é de 2,0 e !$ \pi !$ ~ 3, o diâmetro mínimo para essa base vale:
Provas
A figura a seguir ilustra as etapas para execução de um tipo de fundação profunda esquematicamente e da esquerda para a direita.

Esse tipo de fundação é conhecido como estaca:
Provas
A figura a seguir apresenta, esquematicamente, os elementos estruturais da tesoura de um telhado.

Considerando que essa tesoura foi construída com madeira e se encontra submetida apenas ao carregamento de peso próprio, os elementos A e B assinalados na figura estão sob a ação de esforços, respectivamente, de:
Provas
Em edificações residenciais, o assentamento de paredes compostas por tijolos cerâmicos necessita de alguns cuidados para que sua execução seja perfeita.
Um desses cuidados é:
Provas
Deseja-se amassar 0,6m3 de uma argamassa cimento e areia com traço em peso de 1:6,67 e fator água/cimento igual a 0,33.
Sabe-se, ainda, que a massa específica real do cimento vale 3,0kg/ dm3 e a da areia vale 2,50kg/dm3.
Desse modo, o número de sacos de cimento, com peso de 50kgf necessários para o amassamento dessa argamassa vale:
Provas
Na construção de uma edificação em concreto armado, deseja-se amassar manualmente 100 litros de concreto. Para tanto, a sequência correta para mistura dos componentes, do primeiro ao último a ser adicionado, é:
Provas
Na figura a seguir, apresenta-se um teste realizado com amostra de concreto fresco.

O principal objetivo desse teste é avaliar:
Provas
Caderno Container