Foram encontradas 1.350 questões.
Um navio utiliza uma iluminação colorida para enfeitar os mastros, chamada de "gambiarra", utilizada em eventos festivos. O enfeite, similar ao utilizado nas árvores de Natal, possui 150 lâmpadas de 6 Watts (cada uma), conectadas em série. Qual o valor da corrente elétrica, em amperes, que circula pelo enfeite quando conectado a uma tensão de 120V?
Provas
Um sistema trifásico equilibrado de 3 fios tem uma corrente de linha de 25A e uma tensão de linha de l000V. O fator de potência da carga é de 86,6% indutivo. Qual a potência reativa dessa carga? Dado: arccos(0,866)= 30°
Provas
Qual é o equipamento destinado à proteção de sobretensão por descargas atmosféricas ou por chaveamento na rede?
Provas
Assinale a opção INCORRETA em relação às características de proteção contra curtos-circuitos de sistemas elétricos.
Provas
Um motor de indução trifásico com quatro pólos é alimentado por uma rede com tensão de 440 V, 60 Hz e tem um escorregamento à plena carga de 5%. Calcule a frequência das correntes induzidas no circuito do rotor à plena carga e assinale a opção correta.
Provas
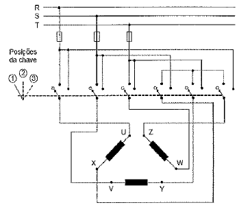
Considere o diagrama elétrico abaixo referente à instalação de um motor trifásico.

Assinale a opção que relaciona corretamente a posição da chave seletora com a condição de fechamento dos terminais do motor.
| Posição da Chave Seletora |
| 1 | 2 | 3 |
Provas
Uma carga indutiva consome 5kW com 60% de fator de potência indutivo de uma linha de 220V. Qual será o valor da potência reativa a ser instalada no circuito descrito para que o fator de potência seja corrigido até a unidade? Dados: arccos(0,6)= 53,1°; sen(53,1°)= 0,8; tan(53,1°)= 1,33
Provas
Um motor elétrico de indução com seis terminais, 10 HP, 4 pólos e 220/380V será instalado em um navio para acionar uma bomba. A tensão de alimentação do navio é 380 V. Devido a restrições das instalações elétricas do navio, o motor não poderá partir com aplicação de tensão plena. Desta forma, qual chave de partida deverá ser empregada para partir esse motor?
Provas
Em relação à medição de potência ativa, é correto afirmar que:
Provas
Com relação aos motores elétricos, é correto afirmar que
Provas
Caderno Container