Foram encontradas 225 questões.
Considere as seguintes medidas:
1. Utilizar somente oxigênio para ventilação de local confinado.
2. Sinalizar com informação clara e permanente durante a realização de trabalhos no interior de espaços confinados.
3. A cada grupo de 20 trabalhadores, 2 devem ser treinados para resgate.
Com base no item 20.1 da NR18, nas atividades em locais confinados que exponham os trabalhadores a riscos de asfixia, explosão ou intoxicação, por exemplo:
Provas
Provas
Provas
Provas
Provas
Provas
Provas
Provas
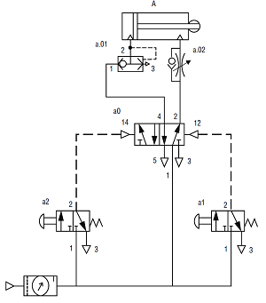
Considere o circuito pneumático a seguir:
No circuito apresentado, os componentes a.01 e a.02 têm, respectivamente, a função de:

Provas
Para atender uma determinada vazão necessária, com uma altura manométrica H, uma estação de fornecimento de água fez a instalação de três bombas centrífugas associadas em paralelo, sendo as que as bombas 2 e 3 são iguais. As curvas H x Q ao lado representam o resultado dessa associação (H = altura manométrica total e Q = vazão).
Se a perda de carga do sistema não for considerada, qual deve ser, em metros cúbicos por hora, a vazão total do conjunto para a altura manométrica indicada na figura?

Provas
Caderno Container